产品分类/ Products
- ET7428 1Ω Dual SPDT Negative Signal Handing Analog Switch
- ET7222 High-Speed USB 2.0(480Mbps) Switch
- ET5228H 0.6Ω Dual SPDT Negative Signal Handing Analog Switch
- ET5223 0.5Ω Dual SPDT Analog Switch
- HTR6916 共阴极16x9阵列LED 驱动器
- HTR7198(S), HTR7144(S) 带自动呼吸功能的18x
- PL62010 集成升降压控制器及双向PD3.0等多种快
- RY6050-ADJ Series 500mA Adjustable High-Speed Low Power LDO
- RY6050 Series 500mA High PSRR, Low Noise, Low Power LDO
- RY6313 40V 150mA Low Power LDO
- RY6031 300mA High PSRR, Low Noise, Low Power LDO
- RY8337C 36V 3A 500KHz Synchronous Step-Down Regulator
- RY8337B 30V 3A 500KHz Synchronous Step-Down Regulator
- RY8337 38V 3.3A 500KHz Synchronous Step-Down Regulator
单节锂电池充电IC
产品名称:XT4097(高耐压带温度检测功能的微型线性电池管理芯片)
型号: XT4097
产片介绍:XT4097 是一款完整的单节锂离子电池充电器,带电池正负极反接保护,采用恒定电流 恒定电压线性控制。采用了 内部 PMOSFET 架构,加上防反灌电路,所以不需要外部隔离二极管。
产片介绍:XT4097 是一款完整的单节锂离子电池充电器,带电池正负极反接保护,采用恒定电流 恒定电压线性控制。采用了 内部 PMOSFET 架构,加上防反灌电路,所以不需要外部隔离二极管。
┄┄┄详细介绍┄┄┄
■ 概述
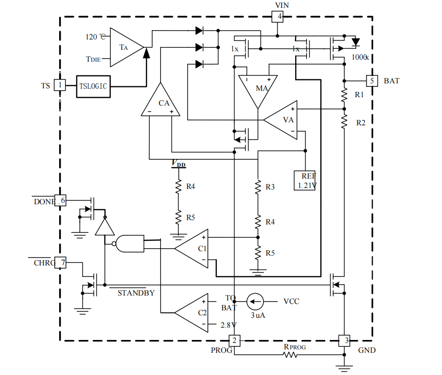
XT4097 是一款完整的单节锂离子电池充电器,带电池正负极反接保护,采用恒定电流/恒定电压线性控制。采用了内部 PMOSFET 架构,加上防反灌电路,所以不需要外部隔离二极管。
充电电压固定于 4.2V,精度可达±1%;而充电电流可通过外置电阻进行设置,最大充电可达 1A。芯片内部集成过温保护,可对充电电流进行自动调节,以便在大功率操作或高环境温度条件下对芯片温度加以限制。芯片带电池温度检测引脚,可以通过检测外部电池包的 NTC 电阻来控制芯片的充电;当输入电压(交流适配器或 USB 电源)被拿掉时,XT4097 自动进入低电流状态,电池漏电降至 1uA 以下。在有电源时也可置于停机模式,将供电电流降至 65uA。
XT4097 的其他特点包括欠压闭锁、过压保护、2.5V 涓流充电和两个用于指示充电、结束的 LED 状态。
■ 特点
● 可编程使充电电流可达 1000mA
● 输入浪涌耐压 30V
● 不需要 MOSFET,传感电阻和阻塞二极管
● 小的尺寸实现对锂离子电池的完全线性充电管理
● 恒电流/恒电压运行
● 从 USB 接口管理单片锂离子电池
● 预设充电电压为 4.2V 1%
● 充电电流输出监控
● 充电状态指示标志
● 充电电流可调
● 停止工作时提供 25µA 电流
● 2.5V 涓流充电阈值电压
● 软启动限制浪涌电流电流
● 电池反接保护
■ 用途
● 手机,PDA,MP3
● 导航仪
■ 典型应用图

上一篇:XT4082 (单片具有热调节功能的微型线性电池管理芯片)
下一篇:XT4076(1A 具有 USB 接口兼容的线性电池管理芯片)